Elkay EDF15R Handleiding
Elkay Water dispenser EDF15R
Bekijk gratis de handleiding van Elkay EDF15R (2 pagina’s), behorend tot de categorie Water dispenser. Deze gids werd als nuttig beoordeeld door 5 mensen en kreeg gemiddeld 4.9 sterren uit 3 reviews. Heb je een vraag over Elkay EDF15R of wil je andere gebruikers van dit product iets vragen? Stel een vraag
Pagina 1/2

98225C (Rev. - 01/06)
EDF15R
ELKAY OWNERS MANUAL
MANUAL DEL PROPIETARIO HALSEY ELKAY
MANUEL DE L'UTILISATION HALSEY ELKAY
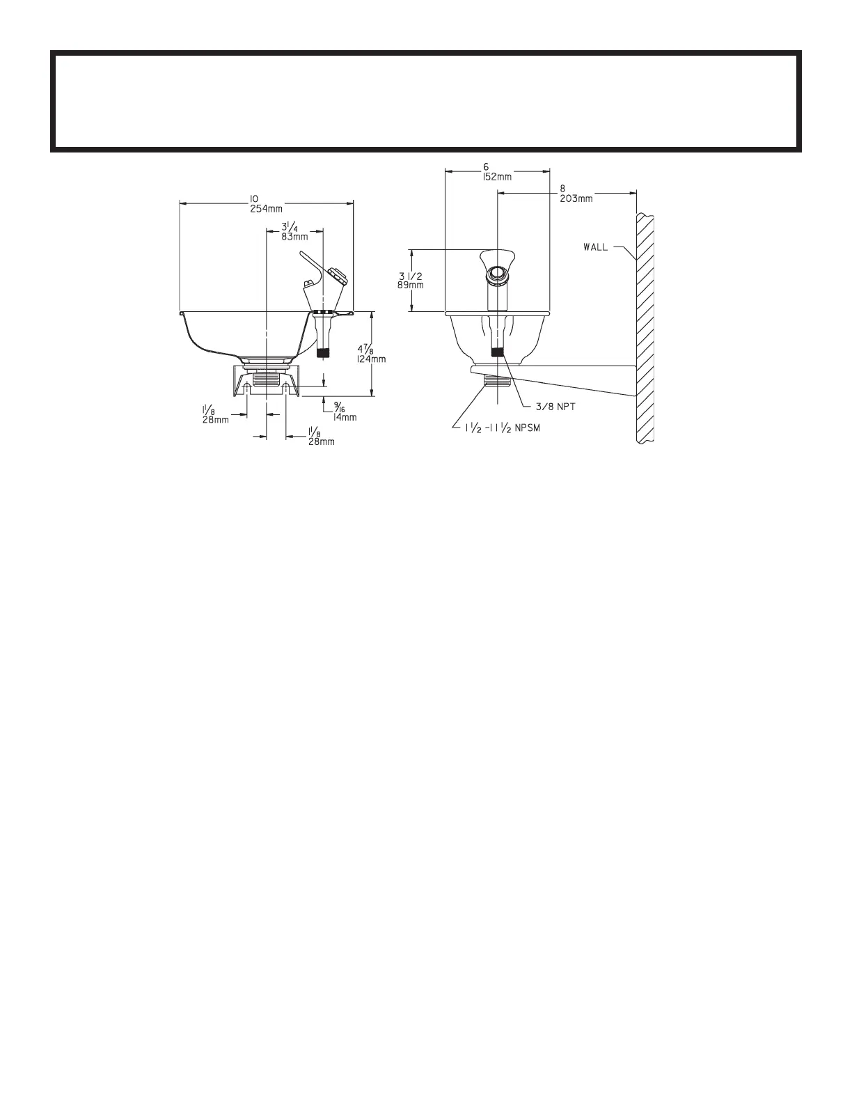
INSTALLATION INSTRUCTIONS
1. This fountain is to be mounted on a
smooth, flat, finished wall surface, with
adequate support structure.
2. Establish rim height fountain is to be
mounted at.
3. Refer to rough-in for plumbing.
4. Locate and install trap (not included).
5. Install shut-off valve (not included) on
building water supply.
6. Secure fountain using 1/4" (6mm) lag
screws or bolts (not included).
CAUTION: This fountain is rated for inlet
water pressure of 20-90 psi. Should the inlet
water supply exceed 90 psi, a pressure
reducing regulator should be used.
7. Connect fountain to building supply line by
running a water line between the shut-off
valve and fountain.
8. Turn on water supply and check all
connections for leaks.
9. Adjust bubbler stream height. (See
instructions below).
TROUBLE SHOOTING & MAINTENANCE
PROJECTOR: If mineral deposits build up in
the orifice, they can be removed by using a
round file or small diameter wire.
CAUTION: Care must be taken not to damage
orifice assembly.
STREAM REGULATOR: Stream height is
factory set at 45-50 psi. If supply pressure
varies greatly from this, remove the retaining
nut and button (See Fig. 2) from bubbler
assembly and adjust the screw on the
regulator. Clockwise adjustment will raise
stream height and counterclockwise will
lower stream height. A stream height of 1"
(25mm) is recommended. (See Fig. 1).
INSTRUCCIONES DE INSTALACION
1. Esta fuente está diseñada para ser instalada
sobre una superficie mural, lisa, plana y
acabada, con una estructura adecuada de
apoyo.
2. Establecer la altura del reborde, la fuente debe
instalarse a.
3. Para hacer las conexiones de tuberías,
referirse a la instalación sanitaria enterrada.
4. Ubicar e instalar el colector (no se incluye).
5. Instalar la válvula de cierre (no se incluye) en
el suministro de agua del edificio.
6. Sujetar la fuente con tirafondos de 1/4" (6mm)
o pernos (no se incluyen).
ATENCION: Esta fuente está clasificada para
una presión del agua de entrada de 20 a 90 psi.
Si el suministro de agua de entrada llegara a
sobrepasar de 90 psi, será necesario instalar un
regulador reductor de presión.
7. Conectar la fuente a la tubería de suministro
del edificio, instalando una tubería de agua entre
la válvula de cierre y la fuente.
8. Abrir el suministro de agua y revisar todas las
conexiones en busca de pérdidas.
9. Ajustar la altura del chorro del borboteador.
(Ver las instrucciones más abajo).
LOCALIZACION DE AVERIAS Y
MANTENIMIENTO
PROYECTOR: Si en el orificio se acumulan
depósitos minerales, se pueden eliminar usando
una lima redonda o un alambre de diámetro
pequeño.
ATENCION: Tener cuidado de no dañar el
conjunto de orificios.
REGULADOR DEL CHORRO: La altura del chorro
es ajustado en la fábrica a una presión de 45-50
psi. Si la presión de suministro varía mucho de
este valor, quitar la tuerca de retención y el botón
(ver la figura 2) del conjunto borboteador y
ajustar el tornillo en el regulador. El ajuste en
sentido de las manecillas del reloj elevará la
altura del chorro y en sentido contrario la bajará.
Se recomienda una altura del chorro de 1
pulgada (25mm). (Ver la figura 1).
INSTRUCTIONS D'INSTALLATION
1. Cette fontaine doit être montée sur une la
surface lisse et plane d'un mur fini avec une
structure de support appropriée.
2. Établissez la hauteur de montage du bord de la
fontaine.
3. Référez-vous au diagramme concernant la
tuyauterie.
4. Placez et installes la trappe (non comprise).
5. Installez la vanne d'arrêt (non comprise) sur
l'arrivée d'eau.
6. Fixez la fontaine avec des vis ou des boulons
de 1/3 pouce (6 mm), non compris.
ATTENTION: Cette fontaine est concue pour une
pression d'arrivée d'eau de 20 à 90 psi. Si la
pression de l'arrivée d'eau dépasse 90 psi, vous
devez utiliser un régulateur de pression.
7. Connectez la fontaine à la ligne d'arrivée d'eau
du bâtiment en tirant une ligne entre la vannne
d'arrêt et la fontaine.
8. Ouvrez l'arrivée d'eau et vérifiez toutes les
connexions contre les fuites.
9. Réglez le caoutchouc de hauteur du jet (voir
les instructions ci-dessous).
DIAGNOSTIQUES & ENTRETIEN
PROJECTEUR: Vous pouvez éliminer le calcaire
qui se dépose dans les orifices, avec une lime
ronde ou un fil de petit diamètre.
ATTENTION: Vous devez faire attention à ne pas
endommager l'orifice.
RÉGULATEUR DE JET: La hauteur du jet est
réglée à l'usine pour 45 à 50 psi. Si la pression
d'arrivée est très différente, retirez l'écrou et le
bouton de verrouillage (voir figure 2) du caoutch-
ouc et ajustez la vis du régulateur. La hauteur du
jet augmente si vous tournez dans le sens des
aiguilles d'une montre et diminue si vous tournez
dans le sens contraire. Nous vous
recommandons une hauteur de jet de 1 pouce (25
mm) (voir figure 1).
Product specificaties
| Merk: | Elkay |
| Categorie: | Water dispenser |
| Model: | EDF15R |
Heb je hulp nodig?
Als je hulp nodig hebt met Elkay EDF15R stel dan hieronder een vraag en andere gebruikers zullen je antwoorden
Handleiding Water dispenser Elkay
31 December 2026
29 December 2026
28 December 2025
25 December 2025
25 December 2025
25 December 2025
25 December 2025
25 December 2025
25 December 2025
25 December 2025
Handleiding Water dispenser
Nieuwste handleidingen voor Water dispenser
1 Maart 2026
28 Februari 2026
28 Februari 2026
27 Februari 2026
27 Februari 2026
26 Februari 2026
25 Februari 2026
25 Februari 2026
24 Februari 2026
24 Februari 2026